據江蘇省工信廳產業轉型升級處發布的消息,8月27日,為加快推進江蘇省氫燃料電池汽車產業創新發展,促進汽車產業轉型升級,提高核心競爭力,江蘇省工信廳、省發改委、省科技廳聯合印發了《江蘇省氫燃料電池汽車產業發展行動規劃》。
《規劃》顯示,到2021年,江蘇省目標實現氫能產業水平處于全國領先,氫能產業主營收入達500億元,電堆產能達50萬KW以上;到2025年,將基本建立完整的氫燃料電池汽車產業體系,力爭全省整車產量突破1萬輛,建設加氫站50座以上,基本形成布局合理的加氫網絡,產業整體技術水平與國際同步,成為我國氫燃料電池汽車發展的重要創新策源地地。
以下為規劃原文:
關于印發江蘇省氫燃料電池汽車產業發展行動規劃的通知
蘇工信產業〔2019〕513號
各設區市工信局、發改委、科技局:
為加快推進我省氫燃料電池汽車產業創新發展,促進汽車產業轉型升級,提高核心競爭力,省工信廳、發改委、科技廳聯合制定了《江蘇省氫燃料電池汽車產業發展行動規劃》,現印發給你們,請認真對照落實。
省工信廳
省發改委
省科技廳
2019年8月27日
江蘇省氫燃料電池汽車產業發展行動規劃
氫燃料電池汽車(FCV,Fuel Cell Vehicles)具有清潔零排放、續駛里程長、加注時間短的特點,發展氫燃料電池汽車是順應全球新能源技術變革、占領產業制高點的重要突破口,是應對國家能源安全、環境保護等戰略的重要立足點,是推進我省制造業高質量發展走在前列的重要支撐點。為加快推進我省氫燃料電池汽車產業創新發展,促進汽車產業轉型升級,提高核心競爭力,制定本規劃。
一、發展現狀與基礎
(一)國內外發展現狀
近年來,美、日、歐盟等主要發達國家和地區紛紛將氫燃料電池汽車納入國家或地區戰略發展體系進行規劃,并積極推動配套設施的建設。以日本豐田、韓國現代為代表的汽車企業,基本解決了整車集成、電堆系統、基礎材料等領域的關鍵核心技術,氫燃料電池汽車進入產業化、市場化加速發展的新階段。我國相繼出臺政策文件,將氫燃料電池汽車列為重點支持領域,已在氫燃料電池電堆及其關鍵材料領域初步形成具有自主知識產權的產業鏈,先后在北京奧運會、上海世博會等開展氫燃料電池客車商業化示范運行,氫燃料電池汽車保有量突破3000輛, 建成加氫站26座。
(二)江蘇產業發展基礎
江蘇省聚焦技術創新、產業培育、示范應用等領域,大力推進氫燃料電池汽車產業發展,初步形成了涵蓋氫氣制備和儲運、電堆及核心零部件、電池系統、整車制造和加氫站建設運營等較為完整的產業鏈條。匯聚了南京金龍、蘇州金龍、蘇州弗爾賽、南通百應、江蘇重塑、國富氫能等一批優勢骨干企業。氫能及燃料電池汽車產業創新聯盟、產業研究中心等新型研發組織和機構相繼建成,創新能力持續提升。蘇州、南通、鹽城等地率先推動產業發展,開展示范應用,區位布局初步形成。全省相關重點企業超過30家,共建成加氫站5座,約200輛氫燃料電池公交車、物流車投入試運行。
二、總體思路
(一)指導思想
深入學習貫徹習近平新時代中國特色社會主義思想,堅持“四個全面”戰略布局,牢固樹立創新、協調、綠色、開放、共享的發展理念,以示范應用為牽引,以提升全產業鏈競爭力為重點,完善政策法規體系,提升自主創新能力,推動國內外合作,培育產業鏈、創新鏈、人才鏈和價值鏈融合發展的產業生態,打造全國領先的氫燃料電池汽車產業創新發展先導區。
(二)基本原則
規劃引領,協同推進。統籌推進氫燃料電池汽車產業布局和創新發展,加強政策支持和規劃引領,協同解決產業發展共性問題,推進重點任務落實。
創新驅動,打造生態。聚焦氫燃料電池汽車產業鏈關鍵環節,編制技術發展路線圖,引導社會創新投入,激發企業創新活力,構建產業創新體系和生態系統。
優勢互補,融合發展。創新整車與零部件企業合作模式,統籌推動產業上下游合作,促進全產業鏈協同發展,形成優勢互補、互相協調、運行高效的協同融合發展機制。
重點突破,試點先行。堅持以城市公共交通為重點開展氫燃料電池汽車示范運營,拓展多領域、多場景應用,支持新技術、新產品、新模式先行先試,推進氫燃料電池汽車的規模化和商業化。
(三)發展目標
至2021年,產業規模與技術水平處于全國領先地位,產業政策體系逐步建立,技術標準持續完善,示范應用不斷擴大,初步建立完整的氫燃料電池汽車產業體系,成為我國氫燃料電池汽車發展的重要基地。
——產業規模持續擴大。氫能及氫燃料電池汽車相關產業主營收入達到500億元,整車產能超過2000輛,電堆產能達到50萬kW以上。
——技術創新不斷增強。在原材料、電堆及核心零部件、系統集成與控制等領域突破一批關鍵技術,實施一批重大產品創新項目;加快相關標準的制定和推廣。
——產業鏈條逐步完善。聚焦制氫儲運、燃料電池、系統集成、整車制造及測試等環節,加快產業集群培育,建成1-2個具有國際競爭力的產業集聚區。
——優勢企業加速涌現。形成1-2家有國際影響力的氫燃料電池汽車整車及關鍵零部件龍頭企業,建成1-2家具有國際領先水平的氫燃料電池汽車產業技術研發與檢驗檢測中心。
——基礎設施加快建設。建設加氫站20座以上,培育一批以氫燃料電池客車、物流車為代表的示范運營區。
至2025年,基本建立完整的氫燃料電池汽車產業體系,力爭全省整車產量突破1萬輛,建設加氫站50座以上,基本形成布局合理的加氫網絡,產業整體技術水平與國際同步,成為我國氫燃料電池汽車發展的重要創新策源地。
三、工作舉措
(一)著力培育產業集群
1、優化產業布局。結合我省氫燃料電池汽車產業發展基礎和條件,按照“統籌規劃、集聚發展、防止低水平重復建設”原則,支持南京、無錫、蘇州、南通(如皋)等地區完善產業發展規劃,加快氫燃料電池汽車產業集聚集約發展,在氫能制儲運、燃料電池系統、整車集成等方面打造優勢產業鏈。
2、研制優勢整車產品。以市場為導向,做優商用車,前瞻布局乘用車,重點發展續航里程500公里以上的氫燃料電池客車、物流車、專用車、小型貨車等,加快100kW以上重型卡車開發,逐步形成多車型、多規格、系列化的產品體系,高水平建立氫燃料電池汽車整車產業集群。
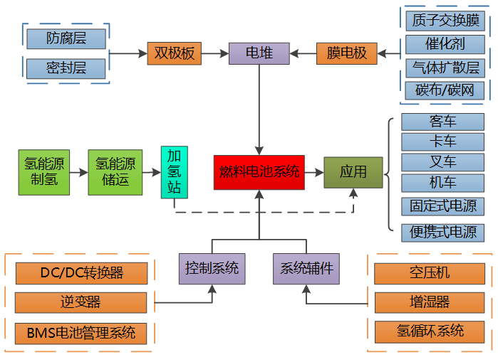
3、做強關鍵零部件。以整車帶配套,完善和延伸產業鏈,推進膜電極、雙極板等核心部件產業化,積極發展制氫儲運裝置、電堆、空壓機、氫循環系統等核心部件及裝備,提升市場競爭能力。

圖1 氫燃料電池汽車產業鏈
(二)打造堅強產業鏈條
4、制氫儲運及成套裝備產業鏈。圍繞制氫、儲運、加注及車載儲氫等環節,支持發展工業副產氫提純、水電解制氫、分布式可再生能源制氫與高純氫制備、壓縮機、膨脹機、氫氣液化、液氫儲運、低溫泵、液氫加氫槍、車載深冷高壓儲氫供氫系統等技術裝備。
5、氫燃料電池動力系統產業鏈。圍繞電堆、燃料電池系統等,加快攻克質子交換膜、催化劑、高品質碳紙等關鍵材料及工藝,提高雙極板、膜電極、擴散層、電堆及其關鍵零部件生產技術水平,提升空壓機、氫循環系統、燃料電池輔助系統等產品品質。
6、氫燃料電池整車集成與控制產業鏈。圍繞提升整車耐久性、可靠性、經濟性、安全性等要求,聚焦燃料電池動力系統的優化控制和能量管理、整車優化設計和集成等關鍵技術,全面提升整車設計、制造水平。
(三)推進產業示范引領
7、推動試點示范。按照“適度超前、有序推動、安全可控、定點運行”的原則,在全省氫燃料電池汽車產業基礎較好的地區,培育一批國家級、省級氫燃料電池汽車產業發展試點示范區,大力開展公共服務用車領域的示范應用,以應用促進技術升級,以技術進步帶動產業高質量發展。
8、完善基礎設施。支持南京、蘇州、無錫、南通、鹽城等城市依托現有的產業基礎,加大投入發展城市供氫管網、加氫站網絡。圍繞工信部氫燃料電池汽車重大推廣計劃部署,充分利用南京、張家港、連云港等重化工港口布置一批加氫站,滿足重型卡車、特種車等需求,帶動產業、技術和市場協同發展。
9、加大推廣力度。實施“5112”推廣應用工程,到2025年,力爭在南京、蘇州等5城市投入1000輛氫燃料電池公交車,形成100條示范線路,建設20座加氫站,并逐步擴大應用范圍和規模。以創建綠色貨運配送示范城市為契機,積極開發輕型、簡便、低功耗的氫燃料電池物流配送車,加快在物流、環衛、專用配送和郵政等領域的應用。
10、創新商業模式。探索運用互聯網+、線上線下等技術,支持分時租賃、共享班車、個性化專車等運營模式,促進消費升級。建立氫燃料電池汽車體驗服務中心,組織開展品牌推廣、試乘試駕、性能指導、維修保養等活動,不斷完善汽車后市場生態體系。
(四)建設完善標準體系
11、實施標準領航計劃。由省氫燃料電池汽車產業研究中心牽頭,聯合省氫能及氫燃料電池汽車產業創新聯盟、創新中心,加強與國際先進技術對標,推動創建國家氫能技術標準創新基地,搶占產業標準制定先機,提升全省標準引領性和前瞻性,以標準促進技術轉化,帶動產業發展。
12、推動重點產品標準制定。支持重點企業、相關協會、學會、團體加強合作,針對氫燃料電池汽車的創新發展和應用需求,組織制定氫燃料電池汽車技術條件、氫燃料電池電堆技術條件,氫氣制取、存儲、運輸、應用及安全、氫檢測技術等環節相關標準,不斷完善重點領域產品標準體系。
13、完善加氫站審批建設管理規范。支持各地結合產業發展要求,進一步規范加氫站審批流程,落實加氫站設計與施工規范,制定完善建設管理規范、作業安全規范、專用加注裝置、儲運裝置等技術標準。
(五)推動產業技術進步
14、加快突破關鍵核心技術。編制印發《江蘇省氫燃料電池汽車產業技術路線圖》,對照國際先進技術指標和產業需求,組織重大技術攻關,重點突破整車、電堆、燃料電池系統集成等領域的核心技術,提升產業核心競爭能力。實施工業強基工程,聚焦空壓機、高壓儲氫罐等核心零部件,以及質子交換膜、鉑金催化劑、碳紙等關鍵材料,強化聯合攻關,力爭實現重點突破。
15、建設產業創新平臺。統籌省內外各類創新資源,充分利用清華大學蘇州汽研院、省氫燃料電池實驗室等研發機構先行優勢,加快籌建以企業為主導的省氫燃料電池汽車制造業創新中心,推動全省氫燃料電池汽車及核心零部件的共性技術研發、產業集聚、國際合作和市場應用。引導企業深化產學研深度合作,在全產業鏈關鍵環節部署一批企業技術中心、重點實驗室、工程(技術)研究中心,推動技術成果轉化和產業化。
16、加強新技術推廣應用。圍繞產業創新需求,定期發布《省氫燃料電池汽車產業重點創新產品指南》,引導企業加大研發投入,支持新產品市場推廣。以氫燃料電池汽車產業示范區及整車企業為依托,加快建設技術孵化、轉化的公共服務平臺,提升燃料電池基礎材料、電堆、空壓機關鍵零部件等供給質量和水平。加強技術研發服務、計量測試和檢測認證服務等建設,降低行業研發成本,激發企業活力和創造性。
(六)加快加氫站的建設
17、強化規劃設計。按照“整體規劃、合理布局、分步實施、急需急建”原則,以產業發展和氫源保障等為基礎,研究制定全省加氫站建設發展意見,加快推進全省加氫站布局。落實國家長三角地區一體化發展的戰略部署,完善沿海、沿江、沿滬寧線的加氫站網絡布局,加強長三角氫走廊基礎設施建設。
18、創新發展模式。支持各地落實加氫站行業管理工作,進一步放開市場準入,鼓勵和支持社會資本進入氫燃料電池汽車加氫站設施建設和運營、整車租賃等服務領域,充分利用現有加油、加氣、充電設施,探索加氫/加氣、加氫/加油、加氫/充電、現場制氫等合建方式和多種經營模式。
19、提升建設水平。配合城市公交示范線路和示范區域建設,充分考慮城市公共領域土地、空間等資源特點,重點推動加氫能力達到1000kg/d的35MPa、400kg/d的70MPa加氫站建站。優化氫氣儲存、運輸管理,強化加氫站安全監管,完善加氫站建設運營監管體系。

微信二維碼












